ASVG系列产品解决方案
SVG补偿模块
产品特性及技术指标
额定参数
额定电压:三相四线制,230VAC士20%/三相三线制,400VAC士20%
额定频率:50Hz/60Hz(选配)士1HZ
互感器
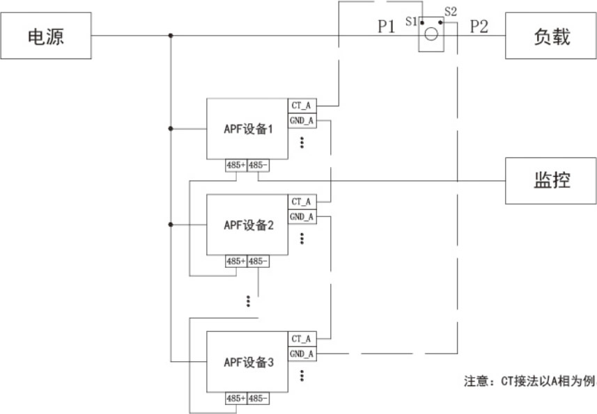
互感器位置:单设备运行:电网侧或负载侧;多设备并运:负载侧互感器变比:100:5~10000:5
主要功能
无功电流补偿 容性/感性
不平衡电流补 偿负序/零序
谐波电流补偿 3~25次谐波(选配3~49次)
电气性能
电网适应性:电压不平衡度<5%
公共连接点短路比>10
开关频率:20kHz
总谐波补偿率:>90%
满负荷损耗:<3%
响应时间:<40ms
噪音:<60dB
冷却方式:智能风冷
环境条件
存储温湿度:-25~55°℃,5%~90%无凝露
工作温湿度:-10~40℃,5%~90%无凝离
其他环境:环境无腐蚀性气体及导电尘埃,海拔<1000m,安装地点无剧烈振动及颠簸,安装倾斜度<5%
保护功能
输出电流保护:支持输出电流限流
支持输出过电流保护/功率器件暂态过电流保护
超温保护:支持功率器件超温降容/保护
电网电压异常保护:支持过电压、欠电压、过频率、欠频率保护、支持电压不平衡、电压谐波异常保护
通讯功能
RS485通讯:RS485-1端口:支持ModBus协议,用于后台监控
RS485-2端口:选配ModBus协议,用于后台监控;或选配定制的通讯协议,以用于控制无功补偿电容器WIFI通讯支持TCP-ModBus协议,用于手机App近端监控
模块外形尺寸
单机接线示意图
单机接线示意图

