电容器系列产品解决方案
抗谐智能电容器
产品应用范围及特点
1. 系列抗谐智能电容器用于谐波电压畸变率10>%的现场。
2. 该产品采用复合开关技术,技术先进,性能稳定可靠。
3. 模块化结构,组合灵活,扩容方便,安装简单,便于维护。
4. 液晶中文显示,操作简单,维护方便,利于现场故障查找。
5. 适应于高端去谐滤波配电柜型
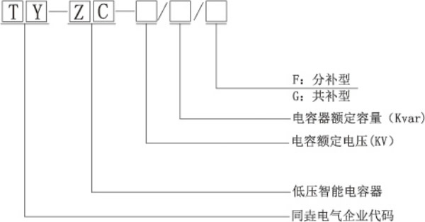
型号说明

产品选型参考表

电容器系列产品解决方案
产品应用范围及特点
1. 系列抗谐智能电容器用于谐波电压畸变率10>%的现场。
2. 该产品采用复合开关技术,技术先进,性能稳定可靠。
3. 模块化结构,组合灵活,扩容方便,安装简单,便于维护。
4. 液晶中文显示,操作简单,维护方便,利于现场故障查找。
5. 适应于高端去谐滤波配电柜型
型号说明

产品选型参考表
